рефераты
Главная

Рефераты по международному публичному праву

Рефераты по международному частному праву

Рефераты по международным отношениям

Рефераты по культуре и искусству

Рефераты по менеджменту

Рефераты по металлургии

Рефераты по муниципальному праву

Рефераты по налогообложению

Рефераты по оккультизму и уфологии

Рефераты по педагогике

Рефераты по политологии

Рефераты по праву

Биографии

Рефераты по предпринимательству

Рефераты по психологии

Рефераты по радиоэлектронике

Рефераты по риторике

Рефераты по социологии

Рефераты по статистике

Рефераты по страхованию

Рефераты по строительству

Рефераты по таможенной системе

Сочинения по литературе и русскому языку

Рефераты по теории государства и права

Рефераты по теории организации

Рефераты по теплотехнике

Рефераты по технологии

Рефераты по товароведению

Рефераты по транспорту

Рефераты по трудовому праву

Рефераты по туризму

Рефераты по уголовному праву и процессу

Рефераты по управлению

Курсовая работа: Системный анализ системы газотурбинного двигателя

Курсовая работа: Системный анализ системы газотурбинного двигателя

МІНІСТЕРСТВО ОСВІТИ І НАУКИ УКРАЇНИ

Національний аерокосмічний університет ім. М. Є. Жуковського

«Харківський авіаційний інститут»

Кафедра вищої математики

Пояснювальна записка до курсового проекту

з дисципліни «Основи системного аналізу»

Системний аналіз масляної системи газотурбінного двигуна

ХАІ. 405. 440м. 10О. 6. 040303. 0704553

Виконавець студент гр. 440-м

Д. І. Корниенко

Керівник канд. техн. наук, доцент

Г. К. Бахмет

2010


Реферат

маслосистема двигатель газотурбинный

Курсовая работа состоит из 3 разделов, 9 иллюстраций, 1 таблицу, 4 источника литературы, 3 приложения. Объем работы 40 листов. Использовалось 4 источника литературы.

Цель работы: – использование системного анализа при исследовании масляной системы газотурбинного двигателя.

Объект исследования – масляная система газотурбинного двигателя.

В работе применены методы системного анализа: Структурный анализ системы, функциональный анализ, инфологический анализ системы.

Приведены расчетные алгоритмы установки. Дополнены приложениями.

Анализ системы проведен на основе современных достижений в технике, в работе описаны все имеющиеся схемы, используемые при проектировании двигателя.

При выборе схемы маслосистемы ГТД рекомендуется отдавать предпочтение замкнутой схеме с нерегулируемым давлением масла на входе в двигатель. Полно поточная схема позволяет спроектировать нагнетающий масляный насос с меньшим запасом по производительности. В целях строгой дозировки прокачки масла его подвод к узлам трения, включая смазку подшипников качения, выполняют через калиброванные струйные форсунки. Насосы, откачивающие масло из опор и агрегатов ГТД, должны в 2. . . 3 раза превосходить по производительности нагнетающие насосы.

Система применяется при работе ГТД

Откачка, Маслонасос, Теплоотдача, Трение, Смазка, Расчет теплоотдачи, Структурный анализ, Сетевая схема.


СОДЕРЖАНИЕ

Введение

1. Объект исследования

1.1 Схемы маслосистем

1.1.1 Маслосистема с регулированным давлением масла

1.1.2 Маслосистема с регулированным давлением масла

1.2 Дерево проблем, дерево целей

2. Анализ системы

2.1 Составляющие системы

2.2 Структурный анализ системы

2.3 Функциональный анализ

2.4 Инфологическое описание

Заключение

Список использованной литературы

Список сокращений

Приложения


Введение

В основе ГТД (газотурбинный двигатель) имеются системы обеспечения работы. Так при работе двигателя, который имеет огромное количество движущихся элементов, трущихся пар, выделяется тепло и снижается энергетический ресурс двигателя. Система подвода масла обеспечивает снижение потерь энергетического ресурса двигателя.

Маслосистемы ГТД представляют собой совокупность устройств и агрегатов, обеспечивающих:

-  смазку трущихся поверхностей;

-  отвод тепла, выделяющегося при трении и передаваемого в масло;

-  защиту трущихся поверхностей от наклепа и коррозии;

-  удаление продуктов износа из зоны трения трущихся пар.

На большинстве ГТД масло используется также для демпфирования опор роторов.

При необходимости, масло в ГТД может применяться и в качестве рабочего тела для различных механизмов, агрегатов и т. п. Иногда масло используется для обогрева отдельных элементов двигателя.

При работе ГТД в разных климатических условиях, маслосистема является важной составляющей при запуске двигателя, так как при запуске двигателя в низких температурах элементы двигателя деформируются и создают неплотности в полостях двигателя. Система подачи масла обеспечивает подогрев двигателя и осуществляет регулировку давления в полостях смазки двигателя, которую обеспечивает системы суфлирования и подачи масла.

Актуальность использования системного анализа маслосистемы двигателя проявляется в том, что результаты такого анализа позволяют повысить надежность и экономичность двигателей, увеличить их ресурс.

Так как в современное время разработали высоко скоростные и энергетически потребляющие двигатели, главной задачей становится приоритетом сохранение надежности и долговременное использование агрегатов система смазывания выделяется своей актуальностью и проблематикой анализа и проектирования.

Целью представленного курсового проекта и является использование системного анализа маслосистемы двигателя для изучения возможности повышения эффективности двигателей.

В первом главе работы приводится обзор литературы и других информационных источников по заданной теме, делаются выводы автором по использованию маслосистем, представлены построенное дерево проблем, дерево целей, определяется цель исследования.

Во втором главе работы содержится анализ предмета исследования. Для этого в главе определен объект исследования, приводятся доказательства того, что объект исследования является объектом с точки зрения системного анализа, определен предмет исследования, приводится структурный, функциональный анализ и информационный анализ исследуемого объекта.

По окончанию работы представлены полученные выводы по повышению точности измерения температуры.


1. Маслосистема как обьект анализа

Маслосистема ГТД представляет собой совокупность специальных устройств и агрегатов, обеспечивающих подачу масла в узлы трения двигателя для снижения потерь, мощности в них, уменьшения износа деталей, отвода тепловой энергии, выделяющейся при трении, защиты трущихся поверхностей от наклепа и коррозии, удаление твердых включений из зоны трения. Следовательно, основные задачи, стоящие перед маслосистемой ГТД это:

1. Уменьшение износа трущихся поверхностей

2. Уменьшение потерь на трение.

3. Охлаждение узлов трения.

Каждая из этих задач связана непосредственно с физическими (куда входят и тепловые) и химическими процессами работы ГТД.

Обзор схем маслосистем приводит к выводу, что такие системы могут быть:

- разомкнутые, когда масло подается только в узел с трущимися элементами.

- циркуляционная – когда происходит подача масла в элемент и откачка из него масла.


Рисунок 1Класификация типов маслосистем

1.1 Схемы маслосистем

Разомкнутая схема-применяются на двигателях с непродолжительной работой(двигателя беспилотных аппаратов, подьемные двигатели, турбокомпрессорные стартеры). В этом случае случае в качестве смазки можно использовать топливо.

Вывод : разомкнутые схемы маслосистем не могут приминятся в авиационных двигателях, которые требуют более тщательной смазки и защиты, для поддержания мощьности и продолжительности и высотности полета.

Циркуляционная схема –обеспечивает низкие безвозвратные потери масла и длительную непрерывную работу двигателя. Циркуляционные системы подразделяются на одноконтурные в которых циркуляция происходит по схеме «бак- двигатель-бак», и двуконтурные, в которых бак в тои или иной степени исключается из циркуляции масла. Любая из систем будет считатся открытой, если маслобак сообщается с атмосферой либо непосредственно, либо через суфлер двигателя. Сообшение верхней, расположенной над маслом, полости бака с атмосферой через суфлер обуславливается желанием снизить безвозвратные потери масла путем уменьшения его выброса в атмосферу в жидкой фазе. В открытых системах давление масла на входе в нагтетающий насос уменьшается с увеличением высоты полета, и поэтому их высотность относительно мала. Закрытые системы обладают большей высотностью и обеспечивают ускоренный прогрев масла при запуске двигателя. В закрытых системах внутри маслобака создается избыточное по отношению к атмосферному давление. Величина избыточного даввления поддерживается постоянной за счет установленного на маслобаке или трубопроводах масляной системы клапана.

В зависимости от величины давления подаваемого в систему нагнетания масла маслосистемы класифицируются на 2 варианта

·  Регулированное давление масла.

·  Нерегулированное давление масла.

1.1.1 Маслосистема с регулированным давлением масла

Преймушества :Подводит масло к узлам трения в полном обьеме также и в случае аварийных утечек из нее до тех пор, пока суммарная велечина прокачки и аварийных утечек не привысит подачу нагнетаюшего насоса. После этого начнется снижатся давление масла на входе, что привидет к срабатыванию сигнализатора мимального давления.

Недостаток : Производительность нагнетаюшего насоса на всех режима работы двигателя, превышает потребную, из-за чего значительную часть масла после выхода из насоса приходится возвращать обратно на вход в него, кроме номинального режима работы двигателя. То есть на малых режимах работы двигателя к трущимся поверхностям подается излишнее количество масла, что ухудшает характеристики маслосистемы.


Рисунок 2 Циркуляционная маслосистема с регулированым давлением масла.

Схема циркуляционной маслосистемы, рисунок 2 (регулированное давление масла): 1. Маслобак; 2. магистраль всасывающая; 3. нагнетающий маслонасос; 4. Фильтр тонкой очистки; 5. клапан редукционный; 6. датчик замеров давления; 7. Откачивающие маслонасосы; 8. Откачивающая магистраль; 9. Воздухоотделитель центробежный; 10. Теплообменник; 11. Полости (масляные) двигателя; 12. Суфлирующая магистраль. 13. суфлер центробежный; 14. клапан баростатический; 15. Клапан обратный; 16. Заборник масла маятниковый; 17. Воздухоотделитель статический; 18. Клапан перепускной.

1.1.2 Маслосистема с нерегулированным давлением масла

Преймушества: величина давления масла зависит от частоты вращения ротора ГТД, она всегда удовлетворяет действительную поребность узлов трения в нем, а запас нагнетаюшего насоса насоса по производительности при этом незначителен.

Недостатки: в случае запуска двигателя при низких отрицательных температурах нагнетаемое масло обладает высокой вязкостью и в маслоситеме его давление может достигать величин, при которых в агрегатах и трубопроводах могут возникнуть чрезмерные напряжения.

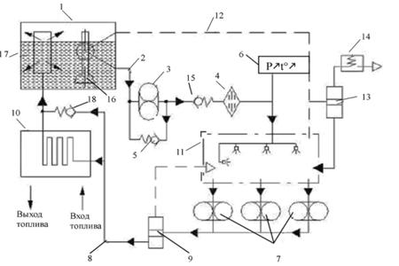
Схема циркуляционной маслосистемы (нерегулированное давление масла):

Рисунок 3 Схема циркуляционной маслосистемы с не регулированным давлением масла.

1. Забор масла из маслобака. 2. Блок маслонасосов. 3. клапан предохранительный. 4. фильтр. 5сигнализатор максимального перепада давления на фильтре. 6. ТМТ (топливо масляный теплообменник). 7 Воздухомасляный теплообменник. 8. слив в маслобак. 9 Воздухоотделитель. 10. суфлер центробежный. 11. Датчик перепада давления между ступенями нагнетания и откачивания. 12. фильтр последнего шанса.

Выводы:

Преимущества маслосистемы с неурегулированным давлением масла по сравнению со схемой с регулируемым давлением масла:

1.  Существенно меньший барботаж (перемешивания) масла и, соответственно, меньшее тепловыделение.

2.  Более эффективная по сравнению с маслосистемой с регулируемым давлением откачка масла на всех режимах работы двигателя.

3.  Лучшие условия смазки узлов трения при низкотемпературном запуске двигателя.

4.  Отсутствие редукционного клапана упрощает обслуживание маслосистемы

Заключение: для дальнейшего анализа выбираем маслосистему с нерегулированным давлением масла. Применение, которых используется шире по сравнению с другими схемами маслосистем для двигателей последнего поколения.

При выборе схемы маслосистемы ГТД рекомендуется отдавать предпочтение замкнутой схеме с нерегулируемым давлением масла на входе в двигатель. Полно поточная схема позволяет спроектировать нагнетающий масляный насос с меньшим запасом по производительности. В целях строгой дозировки прокачки масла его подвод к узлам трения, включая смазку подшипников качения, выполняют через калиброванные струйные форсунки. Насосы, откачивающие масло из опор и агрегатов ГТД, должны в 2, 3 раза превосходить по производительности нагнетающие насосы.

1.2 Дерево проблем, дерево целей

Обзор литературы определил основные проблемы при проектировании маслоситемы.

Из рассмотренной проблематики представим дерево проблем:


Рисунок 4 Дерево проблем

Схема дерева составлена с учетом дерева целей:


Цель работы – использование системного анализа при исследовании масляной системы газотурбинного двигателя.

Объект исследования – масляная система газотурбинного двигателя.


2. Анализ системы

2.1 Составляющие системы

1. Теплообменник

Используются для охлаждения масла. Применяются 2 видов теплообменников (далее ТМТ)[1]низкого или высокого давления, в первом случае топливо для охлаждения масла отбирается из топливной магистрали до топливного насоса, во втором за ним. ТМТ высокого давления отличаются компактностью, но, находясь под высоким давлением топлива, они должны обладать высокой прочностью и надежностью.

Когда хладоресурс топлива недостаточно, в маслосистеме дополнительно устанавливают ВМТ.

Выбор теплообменников для охлаждения масла производится из условий обеспечения заданных температур масла на всех режимах работы ГТД.

В зависимости от места расположения теплообменника маслосистемы различают на системы с «горячим» и «холодным» баком. В маслосистеме с «горячим» баком устанавливается в магистрали подвода масла в двигатель, с «холодным» баком в магистрали откачки.

В маслосистеме с «горячим» баком благодаря рациональному и конвективному теплообмену масло передает окружающей среде ощутимую часть тепла, снижая тем самым нагрузку на теплообменник, что позволяет уменьшить его размеры.

Составляющие: 1. пучки труб - через которые топливо поступает в теплообменник, а горячее масло проходит по межтрубной полости. 2. Перегородка удлиняет путь масла, увеличивает его скорость и эффективность охлаждения. 3 Перепускной клапан который открывается при увеличении перепада давления в масляной полости свыше допустимого (засорение), (при этом часть масла со входа сразу поступает на выход из теплообменника, предохраняя ТМТ от поломки). 4. Датчики температуры – установлен на выходе масла из теплообменника.

2. Маслобак

Составляющие:1. Горизонтальная перегородка – отделяющий отсек отрицательных перегрузок от основного объема. При действии отрицательных перегрузок масло удерживается под перегородкой. 2. Заборный патрубок - при действии отрицательных перегрузок остается в масле и смазка двигателя не прекращается. 3. Заливная горловина - для подачи масла в маслобак. 4. Предохранительный фильтр - для задержания посторонних предметов, также установлен на выходе маслобака. 5. Щтуцер – для обеспечения закрытой заправки маслобака авиационного двигателя. 6. Попловковый клапан – для автоматического прекращения закрытой заправки. 7. Предохранительный клапан защищает маслобак от разрушения при повышении давления суфлирования сверх допустимого. 8. Сливной кран предназначен для полного удаления масла; поэтому крепится в нижней части маслобака. 9. Датчик контроля уровня масла в маслобаке. 10. Минимальный уровень масла. 11. Мерная линейка 12. Фланец - для минимального пенообразования масла при его возврате, направляется на стенки маслобака где оно стекает под небольшим углом. 13. Патрубок суфлирования. 14 Фланец – слив масла.

Маслобак предназначен для размещения масла. Из маслобака подается в маслосистему и возвращается в него после откачки.

3. Блок маслонасосов

Составляющие: 1. шестерни нагнетающей ступени переносит масло заполнившее впадины между зубьями во всасывающую полость переносится в полость нагнетания и выдавливается там при входе зубьев в зацепление . 2. Шестерни откачивающих ступеней - осуществляет обратное действие элемента (1). 3 . Вал приводной – связан с (1) и (2) и приводит их в движение. 4. Клапан стравливания воздуха – находится на линии нагнетания и исключает образование воздушных пробок . 5. Клапан редукционный- поддерживает заданное давление.

Предназначен для прокачки масла через двигатель для создания необходимой вязкости масла, которое зависит от давления создаваемого блоком маслонасосов.

4. Клапан предохранительный

Защищает систему от высоких параметров давления(12, 6-15, 4кгс/см2 ) возвращает излишнее масло обратно на вход в насос.

5. Фильтр

Для очистки масла, удаление частиц работы трущихся пар. Фильтр устанавливаемый на выходе из откачивающей ступени, имеет повышенную тонкость фильтрации и называется фильтром тонкой очистки. Устанавливаемый после нагнетающей ступени фильтр выбирают таким образом, что бы тонкость его фильтрации полнопоточную очистку масла при низкотемпературном запуске (исключает перепуск масла мимо фильтра), поэтому его называют фильтром тонкой очистки.

Составляющие: 1 . Полотна стекловолоконные. 2. Кусочки стеклянных волокон (зафиксированы между собой). 3. Сигнализатор флажковый – контролирует максимальный перепад давления в фильтре. 4. Датчик-сигнализатор перепада давления. 5 клапан отсечной. 6 клапан перепускной. 7. крышка фильтра. 8. корпус фильтра. 9. фильтроэлемент. 10. пробка сливная.

6. Воздухомасляный теплообменник

Охлаждает масло, если нахватает хладоресурса у ТМТ. Масло в межтрубное пространство (1), и охлаждается воздухом продуваемый через трубки (2). ВМТ устанавливается на пути потока воздуха в газо-воздушном тракте ГТД.

7. Трубопровод

Предназначен для связи с маслобаком для следующей циркуляций, является связующим между воздухоотделителем и маслобаком.

8. Воздухоотделитель: отделяет воздух от вспененного масла, которое образуется при смазывании и передач ГТД (раздробление масла - смешивание с воздухом). Что приводит ухудшению качества масла.

Составляющие:1. Корпус. 2. Ротор отбрасывает масло под действием центробежных сил. 3. Приводной вал приводит в действие (2). 4. Кольцевая щель . 5. Промежуточный корпус. 6. Штуцер - связывает воздухоотделитель с маслобаком. 7. Шариковый клапан – под действием давления воздуха и паров масла, открывается и выводит через радиальные отверстия во внутреннюю полость приводного вала и отводятся в полость коробки приводов.

10. Суфлер центробежный

Применяют для уменьшения без отвратных потерь масла (каплеобразное состояние) которое содержится в масляных полостях при удалении паров масла и воздуха. А также стабилизирует давление в масляных полостях двигателя.

Составляющие:1. Сегмент из пористого материала - для преобразования «разрыхленного» масла. 2. Отверстие – через них проходит масловоздушная смесь, которая поступает в ротор. 3. Ротор - разделяет масловоздушную смесь на воздух и масло. 4. Окна ротора - воздух проходит во внутреннюю полость вала ротора и дальше – к выходу в атмосферу. 5. Выемки - для отброски масла по наружной стенке корпуса к внутреннему каналу в коробку (6). Приводов агрегатов.

11. Фильтр последнего шанса

Обеспечивает защиту жиклерных соединений

Исключает засорение жиклерных отверстий, и защищают узлы трения от проникновения в них крупных частиц.

12. Датчик перепада давления между нагнетанием и откачкой масла

Поддерживает постоянный перепад между магистралями нагнетания и откачки масла.

13. Магнитный сигнализатор

Подают сигнал при загрязнении защитного фильтра

14. Фильтр защитный

Обеспечивают задержку крупных частиц

2. 2. Структурное описание

2. 2. 1Состав системы:

1. Забор масла из маслобака. 2. Блок маслонасосов. 3. клапан предохранительный. 4 фильтр. 5сигнализатор максимального перепада давления на фильтре. 6 ТМТ (топливо масляный теплообменник). 7 Воздухомасляный теплообменник. 8. слив в маслобак. 9 Воздухоотделитель. 10. суфлер центробежный. 11. Датчик перепада давления между ступенями нагнетания и откачивания. 12. фильтр последнего шанса. 13. Фильтр защитный. 14. Сигнализатор магнитный.

Рисунок 6 Структура системы

Эмерджентность

С помощью регулирования давления масла и воздуха суфлированием укрепляет и уплотняет полости двигателя тем самым повышая его мощность и уменьшает потери масла и топлива.

Целостность

Изменение фильтрующего материала в фильтре грубой очистки, изменяет его пропускную способность, что изменяет время запуска двигателя.

Изменение длинны перегородок в ТМТ влияет на скорость и охлаждение проходящего масла. Уменьшение: потеря скорости и теплоотводности агрегата изменяет качество масла, следовательно ухудшение работы двигателя. Увеличение: потеря в компактности агрегата что изменяет общие объемы системы. Что является не допустимым в в конструкции самолета.

Изоморфизм

Сходство объектов по строению или по форме просматривается в разновидностях фильтров, отличающимися только матерьялами которые используются в конструкции.

Изофункционализм

Просматривается в работе нагнетающей и откачивающей ступени маслонасоса. Ведущая шестерня блока насоса связана с приводным валом который приводит в движение шестерни откачивающей и нагнетающей ступени маслонасоса.

Аддитивность

Сумму изменений в системе просматривается если просуммировать свойства подсистем фильтрования и охлаждения. Значение суммы является важной в повышении качества масла после циркулировании в узлах смазывания.

Также аддитивность в подсистеме охлаждения; суммы ТМТ и ВМТ. ТМТ и ВМТ обеспечивают охлаждение масла. Так как ТМТ не обеспечивает полностью охлаждение масла.

Прогрессирующая систематизация:

В системе просматривается прогрессирующая систематизация. Это просматривается в работе блока маслонасосов, которые при увеличении давления регулируются датчиком перепада давления.

Элементный состав

Смешанный. Представлены гомогенные элементы в различных агрегатах обладающие не изоморфизмом, не изофунциональностью. Но также есть и гетерогенные элементы на примере фильтров ФПШ.

Тип элементов

Энергетический. Блок маслонасосов преобразует энергию приводного вала в движение шестерней.

Тип связей

Вещественный. Перенос масла между элементам

Тип структуры

Смешанный: иерархичный, линейный.

Количество уровней : 4.

Ресурсы

Энергия приводного вала. Масло как рабочее тело циркуляции.

В системе выявлено 3 подсистемы: 1. Циркулирование масла 2. Фильтрация масла. 2. Охлаждение масла.

Подсистемы взаимосвязаны и подчинены выполнению прямых целей (циркулирование, фильтрация, охлаждение) и главной (смазывание, защита трущихся пар, охлаждение двигателя).

2.3 Функциональное описание

1. Маслосистема – Обеспечивает сохранение энергоресурса двигателя, обеспечить работу двигателя на всех режимах двигателя. Контроль летных способностей двигателя на разных режимах полета.

1.1. Система подвода масла - Обеспечивает подвод масла к трущимся парам, смазывая детали двигателя, при трении которых теряется общая мощность двигателя. Данная подсистема сохраняет энергоресурс двигателя.

1.1.1 Маслобак- Обеспечивает хранение масла. Определяет количество масла которое циркулирует в маслосистеме. Определяет напор масла для блока маслонасоса.

1.1.2 Блок маслонасосов – Обеспечивает давление масла. Шестеренчатые насосы компактны, обеспечивают высокую производительность, обладают достаточной всасывающей способностью, просты в производстве и надежны в эксплуатации. Величина создаваемого насосом давления зависит от вязкости масла, скорости вращения шестерен насоса, гидравлических сопротивлений системы.

1.1.3 Трубопровод слива масла – Обеспечивает перемещение масла из подсистемы охлаждения и очистки обратно в маслобак. Количество циркулируемого масла зависит от вязкости масла, диаметра трубопровода и давления откачки.

Рисунок 7 Функциональная схема


1.2 Система очистки и охлаждения - Определяет ресурс работы двигателя т. к в процессе работы трущихся пар идет выделения тепла которое влияет на расширение элементов двигателя а следовательно и износ трущихся пар. Подподсистема охлаждения отводит тепло которое выделяется при работе двигателя подводя к элементам трения охлажденное масло. Обеспечивает очистку масла после смазывания трущихся пар, определяя последующую защиту трущихся пар маслом. Зависит от вязкости масла, от пропускной способности трубопроводов, матерьялов фильтрования.

1.2.1 Подсистема фильтрации – Обеспечивает очистку масла после смазывания трущихся пар, определяя последующую защиту трущихся пар маслом. Зависит от вязкости масла, от пропускной способности трубопроводов, материалов фильтрования.

1.2.1.1 Грубый сетчатый фильтр – Обеспечивает фильтрацию масла на выходе из маслобака. Фильтрация масла зависит от вязкости масла и напора масла и давления нагнетающего насоса. Определяет пропускную способность нагнетающей ступени насоса.

1.2.1.2. Фильтр грубой очистки – Устанавливается после нагнетающей ступени насоса, определяет качество масла после нагнетающей ступени насоса, следовательно защиту трущихся пар при смазывании. Влияет вязкость масла, температура масла, напор масла нагнетающей ступени масла насоса.

1.2.1.3. Фильтр защитный – Определяют ресурс работы узлов двигателя. Задерживают крупные частицы, размеры которых значительно больше зазоров в парах трения. Влияет вязкость масла, температура масла.

1.2.1.4. ФПШ (фильтр последнего шанса) –определяют ресурс работы жиклерных отверстий и подшипников. Задерживают крупные частицы, размеры которых значительно больше зазоров в парах трения. Влияет вязкость масла, температура масла. Тонкость очистки 200…300мкм.

Фильтр тонкой очистки – Определяет чистоту масла после фильтрации. Устанавливается на выходе откачивающей ступени маслонасоса. Влияет вязкость масла, температура масла(тонкость фильтрации, степень очистки масла от включений, пропускная способность, создаваемое сопротивление) влияет на (прочность и срок службы трущихся пар (подшипник)).

Подсистема охлаждения –Определяет ресурс работы двигателя т. к в процессе работы трущихся пар идет выделения тепла которое влияет на расширение элементов двигателя а следовательно и износ трущихся пар . Подподсистема охлаждения отводит тепло которое выделяется при работе двигателя подводя к элементам трения охлажденное масло.

ТМТ (топливомасляный теплообменник)-Определяет комфортное температурное состояние поверхностей трения обеспечивают подачей к ним охлажденного в ТМТ масла. В ТМТ используется хладоресурс топлива. Влияет давление подаваемого в него топлива и расположение маслобака (магистраль откачки «холодный бак»), качество масла после смазывания трущихся пар. Передает более низкую температуру топлива маслу которое находится в полостях ТМТ.

ВМТ (воздухомасляный теплообменник) – Обеспечивает охлаждение температуры масла. Определяет температурное состояние масла, которое подается после охлаждения в ТМТ масла. Влияет температура, подаваемая в агрегат, количество воздуха которое проходит через межтрубное пространство.

Воздухоотделитель - Обеспечивает отделение воздуха от масла после цикла смазывания. Влияет на защиту трущихся пар т. к вспененное масло плохо смазывает. Ступень откачки масла захватывает только малую часть масла, что влияет на эффективность работы всей системы. Зависит о вязкости масла и частоты работы ротора который влияет на создание центробежных сил в воздухоотделителе.

Система защиты – Обеспечивает надежность и предотвращение перепадов давления воздуха и масла которые возникают при теплоотдаче и движении трущихся пар, движения масла.

Предохранительный клапан - Возвращает излишки масла, обратно на вход в насос которое вытекает при воздействии давления, которое возникает при низкой температуре, засорении фильтра.

Сигнализатор перепада давления на фильтре – Подает сигнал при загрязнении фильтра. Давление возникающее в фильтре зависит от времени работы системы и интенсивности работы двигателя что отражается на пропускной способности фильтра.

Магнитный сигнализатор – сигнализирует о засорении защитного фильтра.

Датчик перепада давления между нагнетанием и откачкой – Обеспечивает регулировку ступени нагнетании и откачки . Необходимое большая производительность откачивающей ступени из-за захвата воздуха. Блок маслонасоса связана с приводным валом, и работа ступеней нагнетания и откачки имеют те же самые характеристики. Датчик перепада давления компенсирует необходимый ресурс нагнетающей ступени.

Суфлер центробежный – Обеспечивает регулировку давления воздуха и отводит отделенный воздух за борт. Который скапливается в масляных полостях подшипников, узлов двигателя .

Системоразрушающие факторы: Несоблюдение предписаний по использованию марки масел, интенсивная работа в длительные периоды (перегрев двигателя), несоблюдение режимов запуска двигателя, высокие температуры внешней среды.

Системообразующие факторы: Замена фильтрующих элементов, профилактика агрегатов системы, следование показателям датчиков и сигнализаторов. Обеспечение температурного диапазона работы масла (например: подогрев, при низких температурах окружающей среды).

Многофункциональность: Система обеспечивает кроме зашиты и смазывании трущихся пар, еще и суфлирование двигателя. Что повышает энергоресурс системы и двигателя и мощность двигателя.

Связи: энергетические (преобразование энергии приводного вала блоком маслонасосом, преобразование центробежных сил приводного вала воздухоотделителем), вещественные (циркулирование масла во всех элементах системы).

Ранг системы: Маслосиcтема обслуживает более сложную систему самолета ГТД. Обслуживание другой системы.

Вывод надежности: вполне надежна, если следовать установленным ограничения ресурса системы и ее элементов (например, фильтр, замена масла).

2.4 Инфологическое описание

Принцип работы: Из маслобака 1 через грубый сетчатый фильтр (не показан как элемент конструкции маслобака), масло поступает в нагнетающую ступень маслонасоса 2. При низкотемпературном запуске или при долговременной работе, что ведет к засорении фильтра, возникает высокое давление в трубопроводах, которые связывают маслобак и блок маслонасоса, из-за этого возникают излишки масла, которые возвращаются обратно в бак клапаном холодного запуска 3. Через фильтр 4 масло подается на смазывание трущихся пар, непосредственно перед жиклерами смазки установлены фильтры последнего шанса 12, при засорении фильтра 4 возникает давление масла, о котором сигнализирует датчик перепада давления 5, и далее ступенями откачки блока маслонасоса. Давление ступени откачки и нагнетания регулирует датчик перепада давления 11, т. к при работе ступени откачки маслонасос захватывает некоторое количество воздуха, в связи с этим давление откачки должно превышать над давлением нагнетания. Далее масло подается в топливомасляный теплообменник 6 и воздушно-масляный теплообменник 7 и по трубопроводу 8 слива масла через воздухоотделитель 9 возвращается в маслобак. Суфлер 10 отводит отделенный воздухоотделителем воздух в атмосферу.

После охлаждения и воздухоотдления масло проходит очистку защитным фильтром 13 (не показан как элемент конструкции маслонасоса) и проверку на количество металлических частиц трущихся пар магнитным сигнализатором 14 ( не показан как элемент конструкции маслонасоса).

Элементы системы:

·  Маслобак

·  Блок маслонасоса

·  Предохранительный клапан

·  Фильтр грубой очистки

·  Сигнализатор максимального перепада давления на фильтре

·  Топливомасляный теплообменник

·  Воздушно-маслянный теплообменник

·  Суфлер центробежный

·  Датчик перепада давления между нагнетанием и откачкой

·  Фильтр последнего шанса

·  Фильтр защитный

·  Сигнализатор магнитный.

Свойства элементов

Таблица 1 свойства элементов

Обозначение Наименование количество свойств описание
1 а1 Маслобак 3 1(1) Сообщается с источником масла; 2(1)Хранит масло ;3(1) Обеспечивает подачу масла в блок маслонасосов.
2 а2 Блок маслонасов 2 1(2) Обеспечивает ступень нагнетания; 2(2) Обеспечивает ступень откачки
3 а3 Предохранительный клапан 1 1(3) Возвращает масло в масло бак
4 а4 фильтр грубой очистки 1 1(4) Очищает масло
5 а5 сигнализатор максимального перепада давления на фильтре 1 1(5) Обеспечивает передачу сигнала
6 а6 ТМТ 1 Обеспечивает охлаждение масла
7 а7 ВМТ 1 Обеспечивает охлаждение масла
8 а8 Слив масла 2 1(8) Обеспечивает транспортировку масла; 2(8) Соединяет агрегаты охлаждения с баком .
9 Воздухоотделитель 2 1(9) Обеспечивает отделение воздуха от масла; 2(9) Сообщается с атмосферой.
Обозначение Наименование Количество свойств описание
10 а10 Суфлер 3 1(10) Выводит излишки воздуха; 2(10) сообщается с атмосферой; 3(10) Возвращает масло содержавшееся в выводимом воздухе.
11 а11 Датчик перепада давления между откачкой и нагнетанием 1 1(11)Обеспечивает регулировку давления между откачкой и нагнетанием
12 а12 ФПШ 1 1(12) Обеспечивает защиту жиклерных соединений ;
13 а13 Фильтр защитный 1 1(13) Обеспечивают задержку крупных частиц
14 а14 Магнитный сигнализатор 1 1(14) Подают сигнал при загрязнении защитного фильтра

Среднегеометрическое число свойств на 1 элемент:

x 1, 037333599279076977616276154885


Рисунок 7 Сетевая структура система

Связи структуры:

Соединительные

1 Агрегаты заправки – маслобак

3 Предохранительный клапан – блок маслонасоса

7 Узлы трения – ТМТ

8 ТМТ – ВМТ

10 Трубопровод слива масла - воздухоотделитель

19 Блок маслонасоса – трубопровод к узлам трения

Организующие

2 Предохранительный клапан - маслобак

4 Блок маслонасоса - фильтр

9 ВМТ – трубопровод слива масла

11 Воздухоотделитель – суфлер

12 Маслобак – суфлер

13 датчик перепада давления – Блок маслонасоса

14 Фильтр защитный – блок маслонасосов

16 Трубопровод нагнетания - ФПШ

17 ФПШ - трубопровод откачки

20 Полости двигателя - суфлер

21 Суфлер - атмосфера

Преобразующие

5 Датчик перепада давления – фильтр

15 Магнитный сигнализатор – фильтр защитный

18 Приводной вал – блок маслонасоса

Вывод надежности

Энтропия маслосистемы выражается в надежности системы. Повышение давления в результате повышения температуры и работы двигателя. Компенсаторами являются сигнализаторы загрязнения фильтров (сигнализатор максимального перепада давления на фильтре грубой очистки, магнитный сигнализатор), о данных которых мы можем сделать вывод о дальнейшей производительности системы и ее надежности при высоких нагрузках.

Постановка задачи дипломной работы бакалавра: используя системный анализ построить имитационную модель маслосистемы. Представить в виде математической модели работу проектируемой маслосистемы.


Заключение

Рекомендации

Использовать дерево целей при проектировке маслоситемы, опираясь на построенное дерево проблем.

Изучить особенности проектирования и требования при проектировке.

Рассмотреть расчетный блок и построить имитационную модель системы

Перспективы развития маслосистем

Дальнейшее совершенствование маслосистем ГТД возможно по несколько направлениям. Одно из основных – улучшение смазывающих и охлаждающих свойств применяемых масел.

Важно для улучшения работоспособности подшипников и пар трения продолжить работы по повышения тонкости фильтрации масла, а также уменьшению его безотвратных потерь.

Вывод: В работе выявлены разнообразие схем системы проведен анализ одной из используемых схемы маслосистем . Анализ системы показал на много задачность системы ее сложность, поставлена задача расчета и представления системы как математической модели.


Список использованной литературы

1. Иноземцев А. А. , Сандарский В. А. – Газотурбинные двигатели. (2006 г. )

2. Скубачевский Г. С. - Авиационные газотурбинные двигатели. Конструкция и расчет деталей. (Изд. 3е) (1969 г.)

3. Вьюнов С. А. , Гусев Ю. И. , Карпов А. В. –Конструкция и проектирование авиационных газотурбинных двигателей (1989 г.)

4. Перель Л. Я. Справочник - Подшипники качения (1983 г.)


Список сокращений

А) ФПШ - фильтр последнего шанса.

Б) ТМТ – топливно-масляный теплообменник.

В) ВМТ - воздушно-масляный теплообменник.

Г) ГТД – газотурбинный двигатель.


Приложения

Приложение А

1.1 Особенности проектирования

Рассмотрим особенности проектирования маслосистемы на примере создания маслосистемы ГТД[1].

Проектирование ведется с учетом существующих конструкций отечественных и иностранных аналогов, особенностей работы двигателя, для которого предназначена маслосистема, технологических возможностей производства. Маслосистема должна удовлетворять заданным требованиям, обеспечивать эксплуатационную эффективность, легкость и простоту технического обслуживания, достаточные ресурсы и сроки хранения, безопасность работы, эргономические требования, патентную чистоту, минимальную стоимость.

В техническом задании на разработку ГТД, как правило, задается часть исходных данных для маслосистемы, например величина безвозвратных потерь масла.

Условия эксплуатации ГТД также служат основанием для разработки технического задания на маслосистему. От температуры окружающей среды при запуске двигателя зависит выбор марки масла. При низких отрицательных температурах только отдельные сорта масла могут обеспечить приемлемую вязкость.

К исходным данным для проектирования маслосистемы также относятся:

-  величина теплоотдачи в масло;

-температуры масла в полостях опор газогенератора и коробки приводов агрегатов;

-максимальные температуры поверхностей деталей, соприкасающихся с маслом;

-  длительность полетного цикла самолета;

-  максимальная высота полета самолета;

-  максимальные нагрузки в парах трения.

Иногда разработчики самолета задают марку

применяемого масла

Для обеспечения возможности заправки масла в любых аэропортах применяемые масла должны быть взаимозаменяемы с отечественными и зарубежными аналогами.

Современные синтетические масла, например ИПМ-10, допускают запуск ГТД без их подогрева от внешних источников при температуре минус 40оС. Если температура опускается ниже, то необходим подогрев от внешних источников (специальных подогревателей) элементов маслосистемы и самого ГТД. Для эксплуатации ГТД в жарких климатических условиях требуется эффективное охлаждение откачиваемого масла.

Температура масла, откачиваемого из опор и других узлов ГТД, не должна превышать допустимые пределы во всем диапазоне режимов работы. Масло не должно терять смазочные свойства, окисляться, образовывать смолы и кокс. Применяемые синтетические масла обладают высокой термостабильностью и не теряют ее при температуре до 200оС.

Расчет тепловых режимов трущихся пар

Необходимые данные для расчета.

Геометрические размеры подшипника (в м) — диаметры вала dB, окружности центров тяжести роликов йцл и ролика dv.

Число тел качения т. Если размер роликов и их число неизвестны, то принимается т= 16, a dp рассчитывается по формуле

dp=l = 0, 1875 dB м, (1)

где I — длина ролика в м.

Радиальный люфт /град (суммарный радиальный зазор) в мм.

Число оборотов подшипника п в минуту.

Радиальная нагрузка на подшипник Р в дан.

Максимальная температура масла на входе в подшипник tт. вх в °С

Ожидаемая (необходимая) температура подшипника tu подш. в °С или прокачка масла qM в кг/час.

Расчет включает в себя следующие пункты:

Определение окружной скорости сепаратора подшипника

 м/сек. (2)

Оценка по справочным данным тепловых параметров масла

при tm. вых≈ tподш, где tm. вых — температура масла на выходе из подшипника:

а) коэффициента кинематической вязкости v в ж2/сек;

б) плотности (объемной массы) q в кг/ж3;

в) критерия Прандтля Рг= ,

где а — коэффициент температуропроводности масла в м2/сек~,

г) удельной теплоемкости ср в дж/кг • град.

д) Расчет критерия Рейнольдса

Re= (3)

е) Оценка центробежной силы ролика

Рцб = 1225  дан. (4)

ж) Определение осредненной нагрузки на образующую ролика


P ср = (5)

з) Расчет критерия Эйлера

Eu = (6)

и) Оценка суммарного коэффициента сопротивлений

С =4 Re-°, 5 Еu0, 5 + 46, 5 * 103 Re-1 Pr-°, 8 (7)

и коэффициента p, учитывающего влияние радиального зазора на потерн мощности:

3=1 + 1, 7(0, l-hрад ) (8)

к) Определение суммарного теплового потока, эквивалентного затраченной мощности на привод подшипника:

∑Q=C ßmcl2u3bm (9)

л) Расчет потребной оптимальной прокачки масла qM через корпус подшипника

qm =  кг/час. (10)

м) Расчет рабочей температура подшипника (при заданной прокачке масла qm)


tподщ=tм. вх+  (11)

Пункт (м) предполагает проведение расчета методом последовательных приближений, когда необходимо задаться значением tподщ = tм. вых для расчета ∑Q. При получении существенного расхождения в значении принятой tподщ и полученной расчетом в п. (м) необходимо найти следующее приближение.

Особую задачу представляет выбор материала для подшипников качения и выбор масла для них при высоких скоростях полета самолета (Ms3), вызывающих высокие температурные режимы работы двигателя. При температуре нагрева до 200° С для подшипников следует применять сталь ШХ15 со специальной термообработкой. При температуре нагрева, лежащей в пределах 250—450° С, следует применять сталь ЭИ347, а свыше 450° С — специальные теплостойкие сплавы.

Масло для . таких условий работы должно иметь надлежащую вязкость при рабочей температуре, хорошо смачивать поверхность нагретых деталей без разрыва масляной пленки.

При повышенных температурах применяются масла на основе сложных эфиров со специальными присадками.

Основные размеры подшипников приведены в каталогах, которыми и следует пользоваться при проектировании.

1.2 Расчет теплового баланса в подшипниках

Трение в подшипнике может привести к возникновению значительного перепада температур AT = Тп — Т0 (где Тn и Т0 — температура подшипника и окружающей среды соответственно), заклиниванию тел качения и выходу подшипника из строя. [4] При относительно небольшом трении в подшипнике перепад температур может и не достигнуть критической величины благодаря естественному охлаждению из-за отвода тепла через корпус и другие элементы механизма. Однако для целого ряда высокоскоростных или тяжелонагруженных опор возникает необходимость в принудительном охлаждении подшипников с помощью жидкой циркуляционной смазки. Возможность ограничился в данном конкретном случае только средствами естественного охлаждения подшипника может быть определена по величине перепада температур. При необходимости принудительного охлаждения определяются потребное количество масла и диаметр отверстий, через которые смазка должна поступать к подшипнику.

Тепловой баланс в подшипнике может быть установлен как по моменту трения М (Н • мм), так и по мощности трения N (Вт) или выделившейся при этом теплоты W (Дж).

Мощность трения при установившемся режиме работы

N= (12)

Количество теплоты, образовавшейся при трении,

W= 3600N.

При естественных условиях охлаждения подшипника вследствие отвода тепла через корпус (без учета возможности охлаждения подшипника смазкой) перепад температур АТ, образовавшийся при установившемся режиме работы, определяется с помощью коэффициента охлаждения К, представляющего собой количество теплоты, выделившейся в результате трения и переданной в окружающую среду при повышении температуры на 1 °С.

Коэффициент охлаждения (Вт/°С)

К = (3 ÷ 7)10-5A (13)

Потребное количество охлаждающей жидкости (л/мин) при отводе теплоты с помощью циркуляционной системы смазки.


Q= 0. 98*10-5 *10-4 . (14)

Тепловой расчет топливно-масляного теплообменника

Проводится для определения охлаждения и температуры масла

Переменные величины теплообменника. Безразмерные и размерные. Для обычного теплообменника, через который проходят дна потока, существенны следующие параметры, характеризующие процесс теплопередачи;

к [ккал/м2*ч*град)| — общин коэффициент теплопередачи;

F [м2] поверхпость теплообмена, к которой относя общий коэффиент теплопередачи

tr1—температура горячем жидкости, °С;

tx2 — температура холодной жидкости, °С;

Wr = (Gcp)r [ккал/ч -град] — водяной эквивалент горячей жидкости;.

Wr = (Gcp)x [ккал/ч-град]— водяной эквивалент холодной жидкости»

Характер движения потоков — противоток, прямоток, перекрестный ток, смешанный ток пли комбинация этих типов относительного движения потоков.

Сочетание параметров является основой для расчета теплопередачи в аппарате.

Значение всех перечисленных параметров, за исключением общего- коэффициента теплопередачи к, очевидно. Смысл общего коэффициента теплопередачи, объединяющего перепое тепла конвекцией и теплопроводностью, вытекает из общего уравнения теплопередачи, которое аналогично закону Ома для 'постоянного тока:

= k(tr-tx) (15)

В этом уравнении

=[ккал/ч*м2] —тепловой поток па единицу поверхности теплообмена в сечении теплообменника, где имеется температурная разность.

Из этой связи очевидно, что к является общей термической проводимостью, основанной па температурном потенциале (tг—tХ) и единице поверхности теплообмена. Величина, обратная к, представляет собою полное термическое сопротивление, которое слагается из следующих компонентов:

1) конвективная составляющая па стороне горячего потока, учитывающая фактическую эффективность развитой поверхности;

2)составляющая, связанная с теплопроводностью степкп;

3) конвективная составляющая на стороне холодного потока, учитывающая фактическую эффективность развитой поверх, поста;

4) составляющая, связанная с наличием слоя загрязнений на обеих сторонах теплообмсииой поверхности.

Пренебрегая для простоты влиянием слоев загрязнений, уравнение, выражающее полное термическое сопротивление, можно записать в следующем виде:

=++ (16)

Где

kr-отнесено к единице полной поверхности теплообмена па стороне горячего потока (включая ребра пли любую развитую поверхность);

k х - отнесено к единице полной поверхности теплообмена па стороне холодного потока;

Fст- соответствует средней величине основной (первичном) поверхности (например, поверхности разграничивающих листов в пластинчатом теплообменнике.) ;

— эффективность (к. п. д.) полной поверхности теплообмена Ft или Fx соответственно.

Коэффициенты теплоотдачи ах и ur являются сложной функцией геометрии поверхности, свойств топ л опое и геля и условии движения. За исключением некоторых геометрически простых случаев с ламинарным движением, коэффициенты теплоотдачи могут быть определены только экспериментальным путем.

Если на обеих сторонах теплообменника отсутствует дополнительная развитая поверхность, равны 1.


Приложение B

Методика расчета теплового режима роликоподшипников турбинных опор ГТД и прокачки масла

Необходимые исходные данные здесь те же, что и в приведенной выше методике теплового расчета компрессорных роликоподшипников. Особенностью расчета является задание максимально допустимой температуры подшипника, замеренной по наружному кольцу и равной 120° С.

Расчет состоит из следующих пунктов:

Оценка температуры масла на выходе из подшипника

tм. вых = 101, 2+0, 15(tм. вх-60) °С (17)

Затем ведется расчет внутреннего теплового потока ∑Q по методике для компрессорных роликоподшипников, где тепловые параметры масла оцениваются по рассчитанному значению tм. вых

Расчет минимально допустимой оптимальной прокачки масла

M min=  кг/час. (18)

При проведении поверочного теплового расчета, когда прокачка масла qM задана, определяется располагаемая температура масла на входе в подшипник

tм. вх. расп=1, 175(92, 2- - ) °С (19)

Входящий в формулу внутренний тепловой поток Q рассчитывается при tм. вых, найденной в п. 1 расчета[2].

Если tм. вх. расп окажется при qм. зад существенно отличной (больше или меньше) от tм. вх. расп то в обоих случаях надо принять tм. вых — = 85÷90°С и при этом ее значении рассчитать qmin по приведенной выше методике. Полученное значение qmin будет обеспечивать темпера- туру подшипника tподщ ≤120° С.

Наконец, если читать, что в отдельных случаях при работе на двигателях внешний тепловой поток будет больше принятого в опытах, на основании которых была разработана предлагаемая методика, и, значит, tподщ > 120°С, то рассчитанное значение qmin остается неизменным для обеспечения практически наименьшей температуры подшипника при любом внешнем подогреве.


Приложение C

Методика расчета потребной прокачки масла

Расчет потребной прокачки масла

Важным параметром маслосистемы является прокачка масла через двигатель, которая напрямую зависит от величины теплоотдачи в масло. Тепло в масло передается от соприкасающихся с ним нагретых деталей и узлов трения ГТД. Часть тепла в масляную систему поступает с воздухом, которым надуваются лабиринтные уплотнения роторов и валов приводов агрегатов.

Потребная прокачка масла определяется, как:

Gm= Qm /(Ср ∆tm) (20)

где Q - теплоотдача в масло;

Ср - удельная теплоемкость масла;

tm - разность температуры масла на выходе из двигателя и на входе в него.

Исходя из требуемой прокачки масла через двигатель, выполняется выбор, расчет и конструирование нагнетающего и откачивающих насосов.

Теплоотдача в масло определяется расчетным методом с учетом имеющихся экспериментальных данных и опыта проектирования. Выбор системы охлаждения масла авиационного двигателя осуществляется на основании проведенных расчетов теплового состояния масляной и топливной систем, так как охлаждение масла в большинстве авиационных двигателей осуществляется в топливомасляных теплообменниках.

Важно, чтобы безвозвратные потери масла из маслосистемы ГТД не были высокими.

От их величины и заданной продолжительности полета зависит объем маслобака. Увеличение объема маслобака и заправляемого в него масла ведет к сокращению полезной нагрузки летательного аппарата. У двигателей малой размерности маслобаки иногда отсутствуют и их функции выполняют маслосборники.

Безвозвратные потери это, в основном, масло, которое удаляется в атмосферу через суфлер. Они слагаются из удаляемого вместе с воздухом масла в жидкой, каплеобразной и парообразной фазах.

Масло в жидкой и каплеобразной фазах отделяется от воздуха с помощью суфлера, пары же масла свободно проходят через него. Снижение парообразной составляющей безвозвратных потерь масла достигается уменьшением его испарения и конденсацией паров в устанавливаемом на входе в суфлер конденсаторе. Конденсатор представляет собой обычный теплообменник. Применение конденсатора является нежелательным. Целесообразно при проектировании ГТД предусмотреть мероприятия по обеспечению минимального испарения масла.

В циркуляционных маслосистемах ГТД безвозвратные потери масла, как правило, незначительны и приблизительно равны 0, 1 л/ч на каждые 10 кН тяги

Количество масла, расходуемое за полет в ГТД или за определенное время работы ГТД наземного применения, определяют опытным путем по изменению уровня масла в баке и приводят в соответствующих инструкциях. [1]

Общий объемный циркуляционный расход масла у вновь проектируемых двигателей можно находить по формуле

W= (З÷10)*i л/мин, (21)

где i — число подшипников (опор) в двигателе.

Следует иметь в виду, что эта зависимость справедлива только при определении количества масла, необходимого для двигателя в целом, т. е. для определения производительности масляного насоса. Для отдельных подшипников, находящихся в повышенных температурных условиях, количество масла может быть больше приведенной средней величины.

Циркуляционный расход масла в ТВД может быть определен таким же образом по числу опор, имеющихся в двигателе, с учетом прокачки масла, необходимого для смазки редуктора.

Циркуляционный расход масла, необходимого для смазки и охлаждения планетарного редуктора, можно определить по следующим формулам:

Wред ≈(1, 1÷1, 6) л/мин, (22)

для редуктора на два винта

Wред ≈(1, 1÷2, 0) л/мин, (25)

где N — мощность, передаваемая редуктором, в квт.

Полный циркуляционный расход масла в ТВД с числом опор i:

W = (З÷10)i + Wред л\мин. (26)

Потребную прокачку масла в системе двигателя можно также определить по удельной теплоотдаче в масло: вТРД

W=d (27)

для ТВД

W=d (28)

В этих формулах

Q — удельная теплоотдача в масло, равная 80—200 кдж/мин на каждые 1000 дан стендовой тяги в ТРД и 680—850 кдж/мин на каждые 1000 квт стендовой мощности в ТВД; R и N — тяга и мощность соответственно в дан и квт;

 — перепад температур масла на входе и выходе из двигателя;

 =30÷50°С;

с м — теплоемкость масла;

d—относительная плотность масла.

Производительность нагнетающего масляного насоса WH для обеспечения равномерной подачи масла на всех режимах работы двигателя должна быть больше величины W в 1, 5—2 раза. Постоянное давление масла в магистрали двигателя поддерживается с помощью редукционного клапана и определяется силой затяжки пружины последнего. Этот же редукционный клапан служит предохранительным клапаном и не допускает чрезмерного повышения давления при работе двигателя на холодном (непрогретом) масле.

Производительность насоса

Wнас=2*10-6 𝞹d*m*l3*n*𝞰w (29)

Где d – диаметр делительной окружности шестерен, мм;

m- модуль, мм;

n – частота вращения шестерен;

l3 – длина зуба, мм;

𝞰w – коэффициент наполнения.

Зная потребную производительность насоса, и задаваясь величинам n, 𝞰w и двумя из трех размер шестерен( d, m, l3), определяют третий размер. Для масляных насосов 𝞰w принимают равным 0, 75…0, 85

Сорт масла, применяемого масла в ГТД, определяется нагрузками, действующими на подшипники, типом подшипников и их рабочими температурами. На двигателях, устанавливаемых на самолетах с дозвуковыми скоростями полета, рабочая температура масла не превышает 120— 140° С. Для них применяют минеральные масла с небольшой вязкостью и низкой температурой застывания. При малой вязкости масла оно лучше обволакивает нагретые детали и хорошо снимает с них тепло.

Величина кинематической вязкости применяемых масел лежит в пределах 8- 106—17- 106 м2/сек (8—17 сст) при 50° С, а температура застывания ниже — 40° С.

К маслам добавляют различные присадки. Они применяются для нескольких целей: понижения температуры застывания, уменьшения склонности к пенообразованию, повышения вязкости при высоких температурах и т. п.

Вал турбины и подшипники нагреваются от диска турбины, в особенности при остановке двигателя, когда движение охлаждающего воздуха прекращается; поэтому масла, применяемые для смазки ГТД, не должны коксоваться при высоких температурах.

Давление масла в системе двигателя выбирается в пределах 1—4 дан/см2; оно определяется гидравлическим сопротивлением масло- системы и необходимым количеством масла.

На двигателях, предназначенных для сверхзвуковых скоростей полета, рабочая температура масла может достигать 250—400° С. Для таких подшипников необходимо применять стали и жаростойкие сплавы, имеющие высокую твердость при повышенных температурах, например инструментальные стали. Для смазки деталей при указанных температурах применяют различные присадки к существующим маслам или применяют специальные синтетические масла.

Расчет маслопроводов на колебания

Маслопроводы, как и другие трубопроводные системы газотурбинных двигателей (топливные, дренажные, воздушные, противопожарные и др. ), должны быть рассчитаны на колебания для устранения опасных резонансных режимов.

Целесообразно при проектировании трубопроводов определять частоту собственных поперечных колебаний в зависимости от расстояния между точками крепления трубопроводов L [2]

F= (30)

а — коэффициент, зависящий от условий закрепления краевых сечений участка трубопровода, а также от формы колебаний пролета;

К — коэффициент, учитывающий влияние скорости и давления жидкости в трубопроводе;

EJ — изгибная жесткость трубопровода; mтр, mж — масса единицы длины пролета трубопровода и заключенной в нем жидкости.

Значения коэффициента а определяются по формуле [2] исходя из абсолютно жесткой заделки концов участка трубопровода, что соответствует частоте собственных поперечных колебаний жесткого участка fЖ:

а = (31)

Здесь i— номер формы колебаний участка трубопровода.

При шарнирной заделке концов участка трубопровода собственная частота поперечных колебаний fж снижается:

fш=  (32)

Коэффициент К определяется по формуле:


K= (33)

Здесь р — давление жидкости в трубопроводе;

F — поперечное сечение трубопровода (в свету);

v — скорость движения жидкости по трубопроводу.

Однако двигатель может иметь несколько опасных резонансных режимов, избежать которых изменением расстояния между точками крепления трубопровода невозможно.

Поэтому целесообразно вводить конструктивные мероприятия для повышения надежности трубопровода.

Эффективным средством для обеспечения надежности трубопроводов является применение гибких компенсаторов, выполненных в виде тонкостенной металлической или фторопластовой оболочки с оплеткой ее наружной поверхности проволокой. Гибкая вставка позволяет производить монтаж трубопроводов при перекосах и несовпадениях осей их участков компенсировать термические удлинения (перемещения) без нарушения герметичности, а также работать при малом уровне вибрации благодаря проволочной оплетке, имеющей хорошие демпфирующие качества.

Гибкий трубопровод можно представить в виде отдельного шланга (металлорукава) или упругой вставки Гибкие трубопроводы также необходимо рассчитывать на колебания.

Собственные поперечные колебания металлорукава [2]

f =  (34)

где п — число, определяющее пространственную форму колебаний металлорукава; / — длина гибкого элемента; mi — масса единицы длины гибкого элемента; Т— сила натяжения рукава.

Частота собственных поперечных колебаний трубопровода с гибкой вставкой [2], расположенной симметрично относительно двух консолей жесткого трубопровода:

f = (35)

Здесь т — сумма приведенной массы свободной консоли и '/з массы компенсатора;

L, Е, J — длина, модуль упругости и момент инерции консоли.


© 2012 Рефераты, доклады и дипломные работы, курсовые работы бесплатно.